Modulo TP 4056

By Gerardo in Electrónica / Post on 1 year ago.

Modulo de carga de baterías.

 

Este es un módulo popular que utiliza un puerto mini USB o USB C de 5V para cargar una batería de iones de litio o lipo. Cuenta con indicación LED y utiliza IC TP4056. Basado en el chip TP4056 y el chip de protección de batería DW01 este módulo proporciona una corriente de carga de 1A y luego se cortará cuando haya terminado. Además, cuando el voltaje de la batería cae por debajo de 2.4 V, el chip de protección desconectará la carga para proteger la celda de funcionar a una tensión demasiado baja y también protege contra la conexión de sobre tensión.

Características y especificaciones:

El Características y especificaciones del TP4056 IC incluye lo siguiente.

  • TP4056 IC es un cargador lineal de corriente constante (o) voltaje constante.
  • IC está disponible en el paquete SOP.
  • Tiene detección de temperatura de la batería, bloqueo bajo voltaje y recarga automática.
  • Tiene dos pines de estado LED que se utilizan para carga y terminación.
  • Este módulo carga y descarga baterías de Li de forma segura
  • Es adecuado para celdas 18650 y otras baterías de 3,7 V
  • La corriente de carga es de 1 amperios.
  • El voltaje de entrada varía de 4,5 V a 5,5 V
  • El voltaje de carga total es de 4,2 voltios.
  • Protege la batería contra sobrecargas y descargas excesivas.
  • La interfaz de entrada es posible con un mini USB.
  • Corriente: 1A ajustable.
  • La precisión de carga es del 1,5%.
  • La protección contra sobrecorriente de la batería es de 3 amperios
  • La protección contra subtensión de la batería es de 2,5 V.
  • La potencia de este IC es de 4,2 vatios.
  • Indicador de carga con micro LED
  • La temperatura de funcionamiento oscila entre -10 y +85ºC.

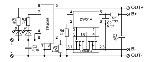
El circuito del módulo cargador de celda Li TP4056 se muestra a continuación. Este módulo tiene internamente DW01A, FS8205A Dual MOSFET de canal N, y chips TP4056A. Entonces, este circuito incluye principalmente cuatro secciones USB, monitoreo de carga, sección de indicador de estado y sección de descarga y protección. Este circuito ilustra el módulo TP4056 y una conexión principal de celda Li de 3,7 V para cargar y la conexión a través de una carga para descargar la carga almacenada.

 

 

Sección USB:

En esta sección, se incorpora un puerto micro USB tipo B hembra normal a la placa de circuito para obtener +5 V, 1 A de potencia. Por lo tanto, se necesita un cable USB macho tipo B a USB macho tipo A para conectar el módulo al adaptador del teléfono inteligente.

Sección de Monitoreo de Carga:

Esta sección de monitoreo de carga verifica el nivel de voltaje de la celda de Li durante la carga y descarga usando TP4056A IC y, a 4,2 V, deja de cargar. Por lo tanto, la corriente de carga se establece primero en un valor predeterminado de 1A mediante la resistencia programable R3. Además, la corriente de carga de salida se puede modificar cambiando el valor de resistencia sugerido.

Sección de indicadores de estado:

En el procedimiento de carga, el pin CHRG del IC se eleva para encender el LED de color rojo y especificar que la celda de 3,7 voltios se está cargando. Entonces, cada vez que el cargador carga la celda de litio por completo a 4,2 voltios, reduce automáticamente el voltaje del pin CHRG y aumenta el voltaje del pin STANDBY del IC, por lo que enciende el LED de color azul para especificar la finalización.

Sección de Descarga y Protección:

La celda de Li se puede descargar de forma segura a través de una carga y protegerla mediante circuitos de detección de corriente. Por lo tanto, el IC de protección de celda de Li DW01A protege la celda de Li de 3,7 V contra daños (o) degradación que ocurren por cortocircuitos, sobrecarga o sobredescarga. Por lo tanto, no es necesario ningún diodo de bloqueo debido a la arquitectura interna N-MOSFET FS8205A que evita circuitos de corriente de carga negativa.

© 2026 .Gerardo Gtz. Todos los Derechos Reservados